恩施职业技术学院2015年单独招生
电气自动化技术专业技能考试大纲
一、 考试性质
2015年湖北省普通高等职业院校单独招中职毕业生电气自动化技术专业技能考试(以下简称技能操作考试)是由中等职业学校(包括中等职业学校、职业高中、技工学校)电工电子技术相关专业毕业生参加的选拔性考试。
二、 考试依据
(一) 考试依据
1、 教育部中等职业学校电工电子技术相关专业教学指导方案。
2、 国家劳动和社会保障部《维修电工》职业鉴定标准
(二) 考试范围
以教育部中等职业学校电工电子技术相关专业教学指导方案为依据,以现有的中等职业学校国家规划教材为主要参考教材,主要有《电工基础》、《电子技术基础》、《电机与拖动基础》、《电工仪表》、《电工工艺》、《电气控制技术》、《传感器技术》等课程。
三、 考试办法
(一) 考试目标
主要测试学生理解和掌握电工技术方面的基本理论知识及主要技能,解决电气安装、维修等方面的实际问题。
(二) 能力要求
电气自动化技术专业技能考试选择中等职业学校的电工电子技术相关专业技能训练内容,并参照国家劳动和社会保障部《维修电工工》职业鉴定标准,考查学生对专业基本知识、基本技能和综合技能掌握的熟练程度,要求考生在规定时间内独立完成相关技能操作测试项目。
四、 考试内容与要求
(一) 专业基础理论考试
1、考试方式及时间
考试方式:闭卷笔试
考试时间:60分钟
试卷满分:150分
题型设计:单项选择题占50%,约75分;是非判断题占27%,约40分;作图题占10%,约15分;计算题占13%,约20分;
2、考试内容及评分标准
考试内容:
1.模块一电工基础(占70%)
【要求】
要求考生能掌握静电场、电路的基本知识和基本定律、直流电路、电磁和电磁感应、电容、单相正弦交流电路、正弦电路的相量分析法、三相正弦交流电路等基本电工知识。
【内容】
·电路的基本概念和基本定律
了解掌握电路与电路的基本模型,电路的基本物理量,常用的电阻元件以及基尔霍夫定律。
·直流电路
掌握电阻的串联和并联、电阻的混联、电桥电路、Y-△等效变换、戴维南定理、叠加定理、等效电源定理等。
交流电路
掌握单相正弦交流电路、正弦电路的相量分析法、及三相正弦交流电路的特点等知识.
2. 模块二 电子技术基础(占20%)
【要求】
该模块主要测试考生的专业技术基础知识和基本的专业技能。要求考生能了解常用电路元器件和半导体器件的基本工作原理、特性和主要参数;熟悉基本电压放大电路、集成运算放大电路、整流电路的结构、工作原理及应用特点。熟悉数字逻辑基础、逻辑门电路和组合逻辑电路,了解触发器。具有分析和计算典型电子电路的能力。
【内容】
·模拟电子技术
熟悉常用电子元器件的基本工作原理、特性和主要参数;了解集成运算放大电路的基本结构和工作原理,掌握使用方法;了解电压比较器的工作原理和特性。掌握共射与共集放大电路的结构、工作原理和特性,熟悉整流电路。掌握负反馈对放大电路性能的影响。会估算基本电路的静态工作点、放大倍数、输入电阻和输出电阻。
·数字电子技术
数字进制及其转换;逻辑代数基本公式;逻辑函数的公式化简法;基本逻辑门电路及其符号;常用的数字器件(编码器、译码器、数据选择器、加法器及比较器)的逻辑功能及其使用方法。
3. 模块三 电机及电气控制技术(占10%)
【要求】
要求考生了解低压电器、变压器、直流电动机、三相异步电动机的基本结构、工作原理及应用,掌握三相异步电动机的电气控制线路,常用机床电气控制线路及常见故障的排查等内容。
【内容】
·常用低压电器
了解电气控制线路中常用的低压电器,掌握其分类、用途、结构。
·直流电动机
掌握直流电动机的结构、分类与工作原理。了解直流电动机的工作特性,了解直流电动机的起动、停止、调速等控制。
·变压器
掌握变压器基本工作原理和结构。了解单相变压器的空载运行特性,以及单相变压器的负载运行特性。掌握单相变压器、三相变压器的用途。
·三相异步电动机
掌握三相异步电动机的结构与工作原理。了解三相异步电动机的空载运行,三相异步电动机的负载运行,三相异步电动机的工作特性等。掌握三相异步电动机的起动、停止、调速等控制。
·常用机床电气控制线路
掌握车床电气控制线路的工作原理及控制线路故障的分析方法。
掌握磨床电气控制线路的工作原理及控制线路故障的分析方法。
掌握铣床电气控制线路的工作原理及控制线路故障的分析方法。评分标准:
1)单项选择题:本题有15个小题,每题只有一个正确答案,请将正确答案字母代号填在括号内,错选、多选、不选不得分,每小题5分,共75分。
2)判断题:本题有20个小题,请在正确的小题后面括号内打“√”,错误的打“×”,每小题2分,共40分。
3)作图题:本题有1个小题,每小题15分,共15分。
4)计算题:本题有1个小题,每小题20分,共20分。
3、样卷(见附件)
(二)专业技能操作考试
1、考试方式及时间
考试方式:专业技能操作考试分为必考技能操作和选考技能操作,必考技能操作为每位考生必选并参加考试,选考技能操作是考生从除必考技能以外其他三项技能考试项目中自主选择一项参加考试。
考试时间:75分钟(必考技能操作考试时间50分钟,选考技能操作考试时间25分钟)
考试满分:340分(必考技能240分,选考技能100分)
2、考试内容及评分标准
考试内容:
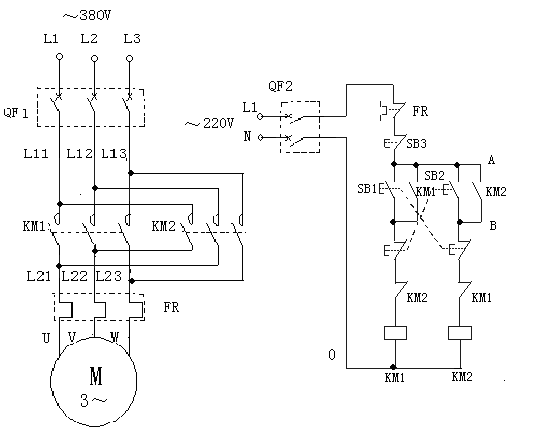
(1)三相异步电动机正反转控制电路安装(只接控制部分)(必考技能)
(2)万用表测试小功率三极管(选考技能)
(3)示波器测量电压、电流、频率(选考技能)
(4)放大电路静态工作点测量(选考技能)
评分标准:
(1)三相异步电动机正反转控制电路安装
考核时间:60分钟
|
考核要素 |
考核要求 |
配分 |
评分标准 |
备注 |
|
序号 |
名称 |
|
1 |
元器件选择 |
能在THWD-2试验台上正确选择所需元器件 |
20 |
错选、漏选每处扣2分 |
结果评分 |
|
3 |
安装接线 |
(1)线路布局合理、整齐
(2)接线规范,接触良好
(3)接线正确
(4)正确使用工器具、仪表仪器 |
140 |
(1)线路布局安装零乱,每处扣2分;
(2)接触不良、线头裸露过长、损伤导线、压接过度、触点压线过多、导线拐弯、交叉不合理等,每处扣1分;
(3)接线错误每处扣10分;
(4)接线每少接一处扣10分。 |
结果评分 |
|
4 |
检查测试及通电运行 |
正确检查和测试,操作规范、试车成功 |
60 |
(1)试车一次不成功扣10分,两次不成功此项不得分;
(2)不送电的,此项不得分。 |
过程评分 |
|
5 |
安全与文明生产 |
操作符合安全规程与文明生产要求 |
20 |
(1)着装不符合安全规范扣2分;
(2)违反要求、操作不规范每处(次)扣1分;
(3)材料浪费、现场零乱等每处(次)扣1分;
(4)设备、材料、仪器仪表、工器具损坏严重者,该项不得分;
(5)现场恢复、拆线、归位不合要求每处扣2分;
(6)违反操作规程,发生重大安全事故者,取消本次考试资格。 |
过程评分
(否定项) |
|
总分合计 |
(满分240分) |
考核人员(签章):
考核日期: |
说明:
设备使用THWD-2型中级工考核实验装置及附图样
①、考试用工具与仪表

②、考试用电机

③、 电力拖动实训台

④、电力拖动实训台明细
|
序号 |
名称 |
型号规格 |
|
1 |
空气开关 |
DZ47-63 |
|
2 |
交流接触器 |
CJ10-10(220V) |
|
3 |
热继电器 |
JR16-20 |
|
4 |
三联按钮 |
LA4-3H |
|
5 |
接线端子排 |
JP5-2.5mm2 |
|
6 |
行程开关 |
LX19-001 |
|
7 |
线槽 |
外径2.5 mm |
|
8 |
时间继电器 |
JS7-2A(220V) |
|
9 |
导线 |
BVR0.75 mm2 |
|
10 |
异型管 |
2.5 mm2 |
|
11 |
万用表 |
MF47和数字式各一块(每两人供用) |
|
12 |
常用工具 |
四件(每人一套) |
⑤电气原理接线图
(2)万用表测试小功率三极管
1)熟悉万用表的功能和使用方法;
2)按正确的操作规程完成作业项目;
3)检测结果正确。
考核时间:15分钟
|
序号 |
作业项目 |
考 核 内 容 |
配分 |
评 分 标 准 |
考核
记录 |
得分 |
|
1 |
仪表检查 |
检查校验仪器仪表 |
15 |
档位选取正确5分 |
|
|
|
正确检查仪表完好5分 |
|
|
凋零方法正确5分 |
|
|
2 |
找b极并判断类型 |
判断b极 |
20 |
操作过程及判断结果正确15分 |
|
|
|
确定类型 |
三极管类型判断正确5分 |
|
|
3 |
确定c极、e极 |
判断方法及步骤正确 |
25 |
操作过程正确10分 |
|
|
|
判断结果正确 |
判断方法正确5分 |
|
|
判断结果正确5分 |
|
|
操作熟练 |
操作熟练5分 |
|
|
4 |
稳定性
判断 |
方法正确 |
20 |
方法正确5 |
|
|
|
判断合理 |
判断合理15分 |
|
|
5 |
安全文明操作 |
遵守安全操作规程,正确使用工具仪表,操作现场整洁 |
20 |
每项2分 |
|
|
|
安全用电、防火,无人身、设备事故 |
无违规操作发生重大人身或设备事故15分 |
|
|
总分合计 |
(满分100分) |
考核人员(签章):
考核日期: |
测试记录单
|
项目
顺序 |
型号 |
管脚排列 |
类型 |
稳定性好 |
稳定性差 |
备注 |
|
|
|
|
|
|
|
|
|
|
|
|
|
|
|
|
|
|
|
|
|
|
|
|
注:1.该记录表由学生填写,作为考官评分依据;
2.填写该表时间计入考试时间;
3.数据单位由考生填写。
说明:
①、考试用仪表

(3)示波器测量电压、电流、频率
1)熟悉示波器表的功能和使用方法;
2)按正确的操作规程完成作业项目;
3)检测结果正确。
考核时间:15分钟
|
序号 |
作业项目 |
考 核 内 容 |
配分 |
评 分 标 准 |
评分
记录 |
得
分 |
|
|
1 |
交流电压测量 |
测量前准备 |
10 |
偏转灵敏度微调置于校准位置5分 |
|
|
|
|
Y轴耦合方式选择5分 |
|
|
|
输入指定波形测量 |
5 |
记录偏转灵敏度正确2分 |
|
|
|
|
测量记录波形峰峰点间高度3分 |
|
|
|
计算被测电压 |
5 |
计算结果正确5分 |
|
|
|
|
2 |
直流电压测量 |
测量前准备 |
15 |
GND耦合方式正确5分 |
|
|
|
|
垂直微调置于校准位置5分 |
|
|
|
|
垂直移位调整5分 |
|
|
|
输入指定波形测量 |
20 |
选用DC耦合5分 |
|
|
|
|
记录亮点或时基线对于零电平的垂直跳变高度正确5分 |
|
|
|
测量记录波形峰峰点间高度5分 |
|
|
|
计算测量电压值 |
计算结果正确5分 |
|
|
|
|
直流电极性判断 |
判断正确5分 |
|
|
|
|
3 |
频率测量(多周期法) |
测量前准备 |
10 |
将扫描微调置于校准位置5分 |
|
|
|
|
选择合适Y轴耦合方式5分 |
|
|
|
输入指定波形测量 |
10 |
观察记录时基因数5分 |
|
|
|
波形某两点间的水平距离(多周期宽度)5分 |
|
|
|
计算测量电压周期与频率 |
5 |
计算结果正确5分 |
|
|
|
4 |
安全文明生产 |
遵守安全操作规程,正确使用工量具,操作现场整洁 |
20 |
每项3分 |
|
|
|
|
安全用电,防火,无人身、设备事故 |
无违规操作、发生重大人身或设备事故,15分 |
|
|
|
总分合计 |
(满分100分) |
考核人员(签章):
考核日期: |
|
|
|
|
|
|
|
|
|
测试记录单
注:1.该记录表由学生填写,作为考官评分依据;
2.填写该表时间计入考试时间;
3.数据单位由考生填写。
说明:
考试用仪表

(4)放大电路静态工作点测量
1)熟悉万用表表的功能和使用方法;
2)按正确的操作规程完成作业项目;
3)检测结果正确。
考核时间:15分钟
|
序号 |
作业项目 |
考 核 内 容 |
配分 |
评 分 标 准 |
考核
记录 |
得分 |
|
1 |
搭建电路 |
搭建电路 |
10 |
电路搭建正确10分 |
|
|
|
2 |
测量VBEQ |
测量仪表量程选择合理 |
30 |
选择正确5分
|
|
|
|
测量方法正确 |
使用方法正确15分
|
|
|
VBEQ测量 |
结果合理5分 |
|
|
操作熟练 |
操作熟练5分 |
|
|
3 |
测量VCEQ |
方法正确 |
10 |
测量方法正确5分 |
|
|
|
VCEQ测量 |
结果合理5分 |
|
|
4 |
测量IBQ |
测量仪表量程选择 |
20 |
测量仪表量程选择合理5分 |
|
|
|
测量方法正确 |
使用方法正确10分
|
|
|
IBQ测量结果合理 |
|
结果合理5分 |
|
|
|
5 |
测量ICQ |
测量方法正确 |
10 |
测量方法正确5分 |
|
|
|
IBQ测量结果合理 |
结果合理5分 |
|
|
|
5 |
安全文明操作 |
遵守安全操作规程,正确使用工量具,操作现场整洁 |
20 |
每项2分 |
|
|
|
安全用电、防火,无人身、设备事故 |
无违规操作发生重大人身或设备事故15分 |
|
|
总分合计 |
(满分100分) |
考核人员(签章):
考核日期: |
测试记录单
注:1.该记录表由学生填写,作为考官评分依据;
2.填写该表时间计入考试时间;
3.数据单位由考生填写。
说明:
考试用仪表同(2)
五、其它说明
1、专业理论考试由主考本院设立规范化考场进行。
2、技能操作考试由主考学校分别安排在相应实训室进行,考试中所涉及的仪器、设备、耗材等由本院准备。
3、技能操作考试时按照考生随机抽取抽考技能项目;按要求给考生编号,凭考号参加技能操作考试,做到考生与身份证及准考证分离,其余考生在侯考室侯考;考生由辅助人员陪同,按照指示路线进场与出场,避免考生互相交流考试内容;考生独立操作,考生间不得交流,不能代替操作。候考学生与已考学生不能见面。
4、根据操作步骤是否正确、操作规范程度、操作熟练程度及结果的准确性等进行评分,评分以得分方式显示。操作中出现与评分标准不符的,考试结束时监考老师告知考生出错的内容。
5、考场除巡视人员、考生、监考教师及辅助人员可凭证入内,其余人员不能在考场周围逗留或进入。
6、参考资料:
|
教材名称 |
主编 |
出版社 |
|
电工电子技术 |
田玉 |
电子工业出版社 |
|
电气控制 |
汪明添 |
西南交大出版社 |
|
电工基础 |
李福民 |
人民邮电 |
|
电子技术基础 |
|
中国劳动与社会保障出版社 |
|
电机与拖动基础 |
胡幸鸣 |
机械工业出版社 |
|
电工仪表 |
刘晨号 |
机械工业出版社 |